此系统是用来连续定量给料,即能保持各时刻给料量不变。电振给料机的瞬时给料量不但取决于本身振幅的大小,还取决于输送物料的物理性质。如:物料的粒度,湿度等。也就是说,电气调节的均匀度是有一极限值。因此只能要求电振给科机给科量每一瞬时尽量保持不变。其系统原理图如图9—5所示。
从电磁振动给科机把物科给到运输皮带上,通过安装于皮带下方的差动变压器,取出反映瞬时重量变动信号,经过放大器和给定信号进行比较,将比较后产生的误差信号送给SCR月触发装置。从而保持瞬时给料量不变。
下面,正航仪器为您介绍其工作原理:
1.反馈回路


反馈信号的获得,是在电振给料机前边一米处的皮带的下方安装一个差动变压器,差动变压器原理图,见图9—6n差动变压器的反馈信号经过半导体放大器放大后,加入比较环节。其比较后的误差信号经过放大来控制SCR的触发电路,以改变SCR的控制角。当运输皮带上的物料量较给定恒大时,经过放大的反馈信号使SCR控制角增大(即导电角减小),使电振给料机输入电压减小,因而电振给科机振幅减小,给料量下降。反之,反馈信号使5c及控制角减小,从而电振给料机振幅增大,给料量增加。通过这些环节保证瞬时给料量尽量符合要求。
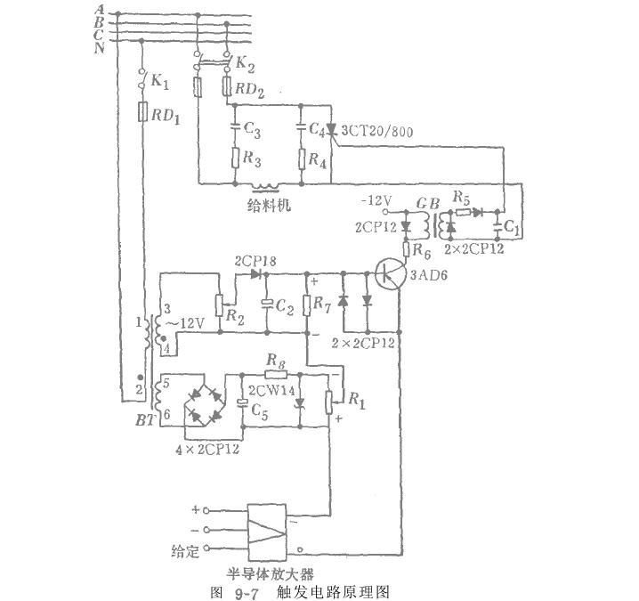
2.触发单元
触发电路如图9-7所示。该电路是由二极管2GPl8和电容器c2组成的电路产生锯齿波电压。

由4x 2cPl2组成的全波整流电压作为给料星的指令电压,指令电压的大小通过电位计R,来调整,从而改变要求的给料量。锯齿波电压,给定指令电压和反馈电压三者迭加后送至三极管3AD6。三极管是工作在开关状态,在一个周期内,当输入电压使得基极电压为正时,集电极电路无电流通过。当基极电压为负时,集电极电路导通;电流由零至最大,且通过脉冲变压器BM产生一脉冲电压,使可控硅SCR导通一次。在每一个周期内,电路都重复上述过程。该系统采用可控硅闭环调节,故能方便的调节给料量。该系统是某选煤厂在自动连续定量给料装置中使用的。(本文来源:正航仪器)http://www.zhsysb.cn